Vážení zákazníci, vyzvednutí osobních odběrů nově probíhá na nové adrese Tiskařská 563/6. Více informací naleznete zde.
RE DCV6 triakový regulátor a regulátor průtoku
Kód: V1376Související produkty
Detailní popis produktu
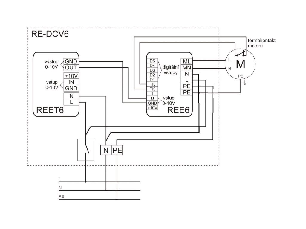
Spojení výrobků REET6 – regulátoru průtoku a REE6 – triakového regulátoru do jedné rozvodnice se čtyřmi průchodkami pro vyvedení kabeláže. Regulátory jsou ve standardních modulboxech, jsou připevněny na DIN liště a propojeny nezbytnou kabeláží. Krytí skříně je IP55 (při dodržení montážních podmínek). REE6 triakový regulátor Jednofázový triakový regulátor se používá pro plynulou regulaci výkonu nebo otáček ventilátoru v závislosti na velikosti vstupní veličiny. Jako řídící veličinu lze použít již připojený napěťový výstup 0–10 VDC z REET6, dále pak proudový vstup 0–20 mA nebo 5 digitálních vstupů (stupňů), které jsou rovnoměrně rozloženy v celém regulačním rozsahu. Aktivace daného digitálního vstupu je propojení např. tranzistorem s otevřeným kolektorem nebo kontaktem proti GND na svorkovnici. Regulátor je vybaven havarijním vstupem termokontaktu motoru. Pro ochranu tepelného přetížení triaku je uvnitř regulátoru umístěno čidlo teploty, které reaguje při přehřátí stejně jako výpadek havarijního vstupu, tj. plné uzavření triaku. Průřezy připojovacích vodičů je nutno dimenzovat s ohledem na délku vedení a nebezpečí rušení. regulace výkonu i otáček v závislosti na velikosti vstupní veličiny plynulá nebo stupňovitá regulace galvanicky oddělené řídící vstupy havarijní vstup tepelná ochrana přetížení triaku nastavitelné minimální otáčky REET6 regulátor průtoku Regulátor je vybaven diferenciálním tlakovým čidlem, které snímá buď aktuální tlak, nebo slouží pro měření průtoku ve vzduchotechnickém kanále. Regulátor pak reguluje výkon ventilátoru tak, aby udržel požadovanou hodnotu tlaku nebo průtoku nastavenou otočným prvkem. regulace na konstantní tlak / průtok nastavení požadované hodnoty otočným prvkem výstupní řídící analogový signál 0–10 V možnost dálkového řízení přes analogový vstup 0–10 V možnost autokalibrace snímačů tlakové diferenceDoplňkové parametry
| Kategorie: | Regulátory otáček řízené napětím |
|---|---|
| Frekvence (Hz): | 50/60 |
| Napětí (V): | 230 |
| Příkon (VA): | 10 bez zátěže |
| Rozměr Šířka: | 240 |
| Rozměr Hloubka: | 190 |
| Rozměr Výška: | 190 |
Buďte první, kdo napíše příspěvek k této položce.
Přidat hodnocení
Buďte první, kdo napíše příspěvek k této položce.
| Výrobní společnost : | Ventishop s.r.o. |
|---|---|
| Adresa : | Tiskařská 563/6, 108 00, Praha 10 - Malešice |
| E-mail : | info@ventishop.cz |




